结业证书查询
PLC编程视频
资料下载
软件下载
云头条
课程介绍
技术文章
首页
PLC编程视频
资料下载
软件下载
云头条
课程介绍
技术文章
创控教育
首页
>
技术文章
>
技术文章
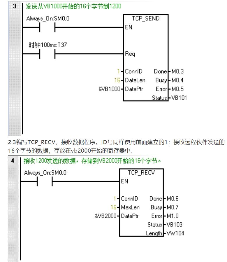
西门子1200与200SMART进行以太网ISO-on-TCP通信
日期:2020-03-26 浏览:
1033
核心提示:西门子1200与200SMART进行以太网ISO-on-TCP通信
西门子1200与200SMART进行以太网ISO-on-TCP通信
(内容来源网络,版权归原作者)
免责声明:如涉及版权,请联系删除!任何人和机构不承担相关的法律责任。
标签:
PLC培训
PLC编程
西门子PLC
更多
>
同类技术文章
• 给大家讲透PLC的中断功能
• PLC变量的数据类型总结
• PLC最全编程算法,收藏备用!
• 仪表人零基础学系统组态,必备知识
• 西门子S7-1200 PLC比起之前的PLC有什么过人之处
• 在外企搞电气!这些词汇你要知道!否则很尴尬
• “博途”初体验,简单感受一下LAD编程界面
• 致PLC初学者的入门一课,七大误区如何解决?
• 如何做好一个完整的自动化项目?
• 这六个技能才是电气工程师的饭碗,看看你精通几
推荐图文
(山东创控PLC培训中
PLC模拟输入滤波的十
推荐技术文章
给大家讲透PLC的中断功能
PLCSIM与实际PLC有什么区别
电气工程师常用的10个软件,你会几个?第4种和第10种建议试试
PLC项目调试模拟量被干扰怎么办?
WinCC快速入门之基本功能讲解
西门子S7-1200PLC的PID控制工艺功能你掌握了吗?
(江苏山东专业PLC培训机构)你必须要知道的PLC经典问答
PLC常用数制及转换方法(济南PLC培训中心)
(西门子PLC编程培训)博图软件如何上传S7-300PLC程序
(山东西门子PLC编程培训)TIA Portal V16来了,你(的电脑)准备好了吗?
点击排行